资料来源发布者:时间:2025-7-3 15:36:29浏览量:207次
一、项目基本情况
1.项目编号:JJRYHQ2025GK013
2.项目名称:靖江市人民医院污水处理水池清淤服务
3.采购限价:146500元
4.服务内容:
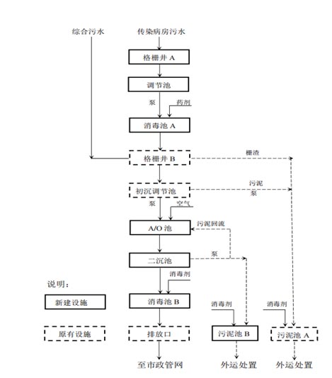
(1)项目概况:靖江市人民医院污水处理设计处理能力1800吨/天,采用初沉调节+A/O法+单过硫酸氢钾消毒工艺,目前日平均处理水量约1000吨,设施内有初沉调节池一组、生化池两组、二沉池两组、污泥池一组及消毒池一组(详细内容见图纸)。我院污水处理出水水质执行《医疗机构水污染物排放标准》(GB18466-2005)综合医疗机构和其他医疗机构水污染物排放限值中的预处理标准及靖江华汇污水处理厂接管标准。我院污水处理设施均为地埋式封闭池,顶部有检修孔。

污水处理工艺流程图
(2)服务范围:本次清理范围包括初沉调节池、二沉池、消毒池及污泥池,详见下表。

注:①预估总污泥量150t,结算服务费用按照实际清淤量结算;
②本项目必须至现场进行踏勘。
二、申请人的资格要求
1.满足《中华人民共和国政府采购法》第二十二条规定
(1)具有独立承担民事责任的能力(提供有效的营业执照副本复印件加盖公章,经营范围应与本项目相符合);
(2)财务状况报告,依法缴纳税收和社会保障资金的相关材料(①提供2024年度由第三方机构出具的财务报告包括“四表一注”或银行出具的资信证明;②近六个月内任一月交纳增值税、营业税和企业所得税的凭据;③近六个月内任一月交纳社会保险的专用收据或社会保险缴纳清单。以上材料为复印件。依法免税或不需要缴纳社会保障资金的供应商,应提供相应文件证明其依法免税或不需要缴纳社会保障资金。);
(3)具备履行合同所必需的设备和专业技术能力的证明材料(附企业基本情况表);
(4)参加政府采购活动前3年内在经营活动中没有重大违法记录的书面声明;
(5)未被列入“信用中国”网站(www.creditchina.gov.cn)失信被执行人名单、重大税收违法案件当事人名单;未被列入中国政府采购网(www.ccgp.gov.cn)政府采购严重违法失信行为记录名单的供应商;
(6)法律、行政法规规定的其他条件。
2.本项目资质要求: (1)具备在有效期内的《安全生产许可证》;(2)需提供受限空间安全作业承诺函。
3.本项目不接受联合体投标。
三、其他
落实政府采购政策需满足的资格要求:本采购项目执行扶持中小企业、支持监狱企业发展、促进残疾人就业和节能环保等政府采购政策。
注:①小微企业以投标人填写的《中小企业声明函》及工信部门发放的《中小微企业认定函》为判定标准,残疾人福利性单位以投标人填写的《残疾人福利性单位声明函》为判定标准,监狱企业须投标人提供由省级以上监狱管理局、戒毒管理局(含新疆生产建设兵团)出具的属于监狱企业的证明文件,否则不予认定。以上政策不重复享受。
②中标供应商为小微企业或残疾人福利性单位的,采购人将随中标结果同时公告其《中小企业声明函》及工信部门发放的《中小微企业认定函》或《残疾人福利性单位声明函》,接受社会监督。
③供应商提供的《中小企业声明函》及工信部门发放的《中小微企业认定函》或《残疾人福利性单位声明函》与事实不符的,依照《政府采购法》第七十七条第一款的规定追究法律责任。
四、获取招标文件
1.报名截止时间:2025年7月9日 17:00(北京时间)(工作时间: 8:00-11:30,14:00-17:30)
2.请携带单位介绍信(或法人代表委托授权书)、营业执照复印件(加盖公章)、相关资质证明文件复印件(加盖公章)至行政楼一楼后勤保障科报名。
五、响应文件的递交
1.递交响应文件截止时间:2025年7月15日15:00(北京时间)
2.递交地点:靖江市中洲东路28号靖江市人民医院8号楼二楼
3.逾期送达的或者未送达指定地点的响应文件,招标人不予受理。
六、 招标时间及地点
1.招标时间:2025年7月15日 15:00(北京时间)
2.招标地点:靖江市中洲东路28号靖江市人民医院8号楼二楼
七、对本次招标提出询问,请按以下方式联系。
名 称:靖江市人民医院
电 话:0523-84995899
联系方式:李老师